文件名称:西门子S7-200的29个实例程序
资源来源:网络
编程软件:s7-200 microwin v4.0 sp6/sp7/sp8/sp9
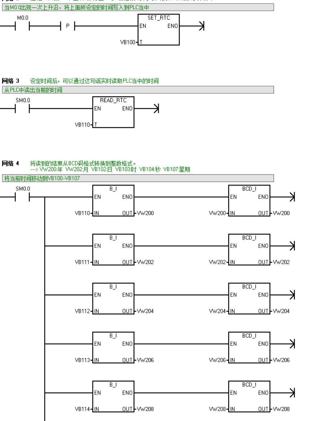
内容说明: S7-200_的格雷码与二进制转换、S7-200_的指针寻址例程、S7-200_时间设定与读取、S7-200_之间通讯和链接、例6-1循环程序、例6-2统计运行时间、例6-12周期为2s的定时中断、例7-1网络读写、例7-2使用指令向导的网络读写、例7-4用接收完成中断接收数据、例7-5用字符中断接收数据、例7-7 Modbus从站协议通信、例9-1 数据归档、实验3彩灯双向循环移位、实验7使用T32中断的彩灯控制、实验11高速输入高速输出、图5-4起保停选择序列与并行序列、图5-6液体混合控制、图5-7大小钻头控制、图5-9 转换为中心的选择序列与并行序列、图5-11剪板机控制、图5-12小车SCR控制、图5-13使用SCR的选择序列与并行序列、图5-15硫化机SCR控制、图5-23等起保停机械手控制、图5-27等转换为中心的机械手控制、图6-5模拟量计算子程序、图8-12 PID参数自整定、图9-10 读写配方;
技术支持: 13925047020(微信同号),可协助上门调试!
点击下载





粤公网安备 44010602011516号